首页 返回 新闻科普

HJ 1043-2019 环境空气 氮氧化物的自动测定 化学发光法

信息详细

HJ 1043-2019 环境空气 氮氧化物的自动测定 化学发光法

      警告:一氧化氮为有毒气体,操作过程中应防止泄漏按要求做好防护工作。

1 适用范围

      本标准规定了自动测定环境空气中氮氧化物的化学发光法。

本标准适用于环境空气中一氧化氮、二氧化氮和氮氧化物的自动测定。

当使用仪器量程为(0~500)nmol/mol ,本方法参比状态下一氧化氮、二氧化氮和氮氧化物检出限分别为 1 μg/m3,3 μg/m3  2 μg/m3,测定下限分别为 4 μg/m3,12μg/m3  8 μg/m3;标准状态下一氧化氮、二氧化氮和氮氧化物检出限分别为 2 μg/m3,3 μg/m3  2 μg/m3,测定下限分别为 8 μg/m3,12 μg/m3  8 μg/m3

2 规范性引用文件

本标准引用了下列文件或其中的条款。凡是不注日期的引用文件,其有效版本适用于本标准。

HJ 193 环境空气气态污染物(SO2NO2O3CO)连续自动监测系统安装验收技术规范

HJ 654 环境空气气态污染物(SO2NO2O3CO)连续自动监测系统技术要求及检测方法

HJ 663 环境空气质量评价技术规范(试行)

HJ 818 环境空气气态污染物(SO2NO2O3CO)连续自动监测系统运行和质控技术规范

3 方法原理

样品空气分成两路,一路直接进入反应室,测定一氧化氮;另一路通过转换器将二氧化氮转化为一氧化氮后进入反应室,测定氮氧化物。反应室内的一氧化氮被过量臭氧氧化形成激发态的二氧化氮分子,返回基态过程中发光,在一定浓度范围内样品空气中一氧化氮的浓度与光强成正比。二氧化氮的浓度通过氮氧化物和一氧化氮的浓度差值进行计算。

4 干扰和消除

      在测定过程中,钼催化转换器除了能将二氧化氮转化为一氧化氮外,也会将氨等气态含氮化合物部分或完全转化为一氧化氮,对测定结果产生正干扰。

5 试剂和材料

5.1 零气:零气由零气发生装置产生,也可由零气钢瓶提供,零气的性能指标应符合 HJ 654 的要求。如果使用合成空气,其中氧的浓度应为合成空气的(20.9±2.0)%。

5.2 标准气体:一氧化氮有证标准物质,单位为 μmol/mol。

5.3 滤膜:材质为聚四氟乙烯,孔径≤5 μm。

6 仪器和设备

6.1 进样管路:应为不与氮氧化物发生化学反应的聚四氟乙烯、氟化聚乙烯丙烯、不锈钢或硼硅酸盐玻璃等材质。

6.2 颗粒物过滤器:安装在采样总管与仪器进样口之间。颗粒物过滤器除滤膜外的其他部分应为不与氮氧化物发生化学反应的聚四氟乙烯、氟化聚乙烯丙烯、不锈钢或硼硅酸盐玻璃等材质。仪器如有内置颗粒物过滤器,则不需要外置颗粒物过滤器。

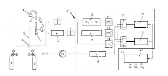
6.3 氮氧化物测定仪:分为双反应室双检测器型、双反应室单检测器型和单反应室单检测器型,其系统组成分别见图 1、图 2 和图 3。性能指标应符合 HJ 654 的要求。

 

1-进气口;2-房顶;3-风机;4-除湿装置;5-进样管路;6-四通阀;7-零气;8-标准气体;9-颗粒物过滤器; 10-干燥器;11-氮氧化物测定仪;12-二氧化氮转换器(钼催化);13-臭氧发生器;14-流量控制器;15-反应室 16-信号输出;17-数据输出;18-臭氧去除器;19-泵;20-排空口。

1 双反应室双检测器型氮氧化物测量系统示意图

 

更多标准内容点击以下链接获取标准全文:

下载地址:《HJ 1043-2019 环境空气 氮氧化物的自动测定 化学发光法

电话: 076982652668
广东华科检测技术服务有限公司 版权所有