HJ 1044-2019 环境空气 二氧化硫的自动测定 紫外荧光法
警告:二氧化硫为有毒气体,操作过程中应防止泄漏按要求做好防护工作。
1 适用范围
本标准规定了自动测定环境空气中二氧化硫的紫外荧光法。
本标准适用于环境空气中二氧化硫的自动测定。
当使用仪器量程为((0~500) nmol/mol 时,本方法参比状态下检出限为 3 μg/m3,测定下限为 12 μg/m3;标准状态下方法检出限为 3 μg/m3,测定下限为 12 μg/m3。
2 规范性引用文件
本标准引用了下列文件或其中的条款。凡是不注日期的引用文件,其有效版本适用于本标准。
HJ 193 环境空气气态污染物(SO2、NO2、O3、CO)连续自动监测系统安装验收技术规范
HJ 654 环境空气气态污染物(SO2、NO2、O3、CO)连续自动监测系统技术要求及检测方法
HJ 663 环境空气质量评价技术规范(试行)
HJ 818 环境空气气态污染物(SO2、NO2、O3、CO)连续自动监测系统运行和质控技术规范
3 方法原理
样品空气以恒定的流量通过颗粒物过滤器进入仪器反应室,二氧化硫分子受波长 200 nm~220 nm 的紫外光照射后产生激发态二氧化硫分子,返回基态过程中发出波长 240 nm~420 nm 的荧光,在一定浓度范围内样品空气中二氧化硫浓度与荧光强度成正比。
4 干扰和消除
4.1 样品空气中含有 2155 μg/m3 甲烷时,对二氧化硫测定结果产生 3 μg/m3 影响,正常情况下环境空气中甲烷的干扰可以忽略不计。
4.2 样品空气中含有 6939 μg/m3 硫化氢时,对二氧化硫测定结果影响不高于 1 μg/m3,正常情况下环境空气中硫化氢的干扰可以忽略不计。
4.3 样品空气中含有 123 μg/m3 一氧化氮时,对二氧化硫测定结果产生 3 μg/m3 影响,正常情况下环境空气中一氧化氮的干扰可以忽略不计。
4.4 样品空气中含有芳香烃时,对二氧化硫测定结果产生影响,可通过除烃器去除。
5 试剂和材料
5.1 零气:零气由零气发生装置产生,也可由零气钢瓶提供,零气的性能指标应符合 HJ 654 的要求。如果使用合成空气,其中氧的浓度应为合成空气的(20.9±2.0)%。
5.2 标准气体:二氧化硫有证标准物质,单位为 μmol/mol。
5.3 滤膜:材质为聚四氟乙烯,孔径≤5 μm。
6 仪器和设备
6.1 进样管路:应为不与二氧化硫发生化学反应的聚四氟乙烯、氟化聚乙烯丙烯、不锈钢或硼硅酸盐玻璃等材质。
6.2 颗粒物过滤器:安装在采样总管与仪器进样口之间。颗粒物过滤器除滤膜外的其他部分应为不与二氧化硫发生化学反应的聚四氟乙烯、氟化聚乙烯丙烯、不锈钢或硼硅酸盐玻璃等材质。仪器如有内置颗粒物过滤器,则不需要外置颗粒物过滤器。
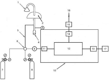
6.3 二氧化硫测定仪:性能指标应符合 HJ 654 的要求。二氧化硫测量系统见图 1。

1-进气口;2-房顶;3-风机;4-除湿装置;5-进样管路;6-四通阀;7-零气;8-标准气体;9-颗粒物过滤器; 10-二氧化硫测定仪;11-碳氢化合物去除器;12-反应室;13-信号输出;14-流量控制器;15-泵;16-排空口; 17-数据输出。
图 1 二氧化硫测量系统示意图
更多标准内容点击以下链接获取标准全文: