首页 返回 新闻科普

HJ/T 336-2006 环境保护产品技术要求 潜水排污泵

信息详细

HJ/T 336-2006 环境保护产品技术要求 潜水排污泵

1 适用范围

本标准规定了潜水排污泵的分类与命名、要求、试验方法、检验规则、标志、包装、运输和贮存。

本标准适用于输送介质中含有纤维、碎布和固体颗粒等污物的用于环保、市政及其他场合的三相潜水排污泵。其流量为 5 m3/h~4000 m3/h,扬程为 6 m~45 m,功率为 1.5 kW~250 kW。

2 规范性引用文件

      本标准引用了下列文件中的条款。凡是不注日期的引用文件,其有效版本适用于本标准。

GB/T 191 包装储运图示标志

GB/T 755-1987 旋转电机 定额和性能

GB/T 1220 不锈钢棒

GB/T 2828.1 计数抽样检验程序 第一部分:按接收质量限(AQL)检索的逐批检验抽样计划

GB/T 3216 离心泵、混流泵、轴流泵和旋涡泵试验方法

GB/T 6404 齿轮装置噪声声功率级的测量方法

GB/T 17241 铸铁管法兰

GB/T 4942.1 旋转电机外壳防护分级(IP 代码)

GB 5013.2 额定电压 450/750V 及以下橡皮绝缘电缆 第二部分 试验方法

GB/T 9239-1988 刚性转子平衡品质 许用不平衡的确定

GB/T 9439 灰铸铁件

GB/T 12785 潜水电泵 试验方法

GB/T 13306 标牌

JB 5274 Y 系列(IP44)三相异步电动机 技术条件(机座号 355)

JB/T 6882 泵可靠性验证试验

JB/T 9615.1 交流低压电机散嵌绕组匝间绝缘试验方法

JB/T 9615.2 交流低压电机散嵌绕组匝间绝缘试验限值

JB/T 9616 Y 系列(IP44)三相异步电动机 技术条件(机座号 80~315)

JB/T 51242.3 农用污水污物潜水电泵产品质量分等 检验规则

3 分类与命名

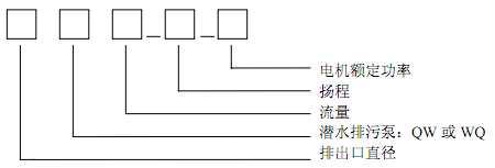
3.1 型号的表示方法

      潜水排污泵型号的标记用汉语拼音字母和阿拉伯数字表示。

       

3.2 基本参数

3.2.1 附录 A(资料性附录)中表 A.1 所列参数为潜水排污泵规定点参数。

3.2.2 潜水排污泵在频率为 50 Hz,电压为 380 V 时,基本参数应符合附录 A 中表 A.1 的规定。

3.2.3 潜水排污泵电机外壳的防护等级应符合 GB 4942.1 中 IPX8 的规定。

3.2.4 当潜水排污泵由于特殊要求而性能参数不符合附录 A 中表 A.1 的规定时,以要求的流量、扬程为规定点,潜水排污泵的效率可依据附录 B 中的规定计算,其实际值不得低于计算值,并可按本标准验收。

3.3 型式

3.3.1 潜水排污泵为立式,泵与电动机同轴。

3.3.2 潜水排污泵按其介质的排出方式,其结构形式分为三种:

      a) 外装式:输送介质直接从泵体部分排出;

      b) 内装式:输送介质从排出管与电动机外壳之间环形流道排出;

      c) 半内装式:输送介质从与电机外壳部分连接的排出管中排出。

3.3.3 潜水排污泵的叶轮分为五种型式:

      a) 旋流式叶轮;

      b) 半开叶片式叶轮;

      c) 闭式叶片式叶轮;

      d) 流道式叶轮;

      e) 螺旋离心式叶轮。

4 技术要求

4.1 基本要求

4.1.1 潜水排污泵应符合本标准的要求,并按照经规定程序批准的图样及技术文件制造。

4.1.2 潜水排污泵在下列使用条件下应能连续正常运行:

 

更多标准内容点击以下链接获取标准全文:

下载地址:《HJ/T 336-2006 环境保护产品技术要求 潜水排污泵

电话: 076982652668
广东华科检测技术服务有限公司 版权所有